返回顶部
论坛积分体系说明|用户须知
本论坛版主工作制度(讨论稿)
第三方维修公司汇总,欢迎补充
技术精湛的工程师加入|新人必读帖
2012年版主招募中,欢迎加入
等待验证会员请讲|医工币充值说明
论坛广告位列表及报价
我来说说“医学工程在线”的定位
论坛获取金币的方法总结
大文件上传方法图解说明
医学工程在线论坛评分细则
空位待租,可链接到指定网址

[维修经验分享] 超声雾化器的日常保养和故障排除

15
回复
8426
查看
  [复制链接]
fuleiw2010 显示全部楼层 发表于 2010-3-24 13:00:29 |阅读模式
近年来,随着超声技术的发展,超声雾化器在疾病治疗方面得到了广泛应用,超声雾化器已成为临床最常用的医疗仪器之一,它广泛应用于口腔科、小儿科、呼吸科、耳鼻喉科、内科、外科等一切需要长时间直接给药的治疗情况。虽然雾化器都采用了水路,电路分离,但因其使用率高,电路又工作在潮湿的环境中且其使用范围广,工作时间长,所以在各医院中属于频繁检修的设备之一。
1 超声雾化器的工作原理
  超声雾化器是利用正反馈原理,使放大电路处于自激振荡状态,与晶片和电容组成一个电容三点式振荡电路,晶片因逆压电效应原理,把高频率的电振荡转换为机械振动,即产生超声波。超声波以水为介质,利用超声定向压强将药液瓶内的水溶性药物雾化成1~5μm细小的雾粒,然后借助风机将药物作用于病人的病灶部位,以长时间直接给药方式在最短时间内达到最明显的效果。
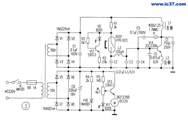
  402型超声雾化器为全晶体管电路,结构合理,性能可靠。雾化量、送风量能任意调节,并设有定时控制和自动保护及报警装置,整机电路原理图如图1所示:整机线路由直流电源电路,水位控制报警电路,超声振荡电路三部分组成:(1)直流电源由220V市电经变压、桥堆QL全波整流、C1滤波、D1、BG1稳压后取得,U0为50V;(2)水位控制报警电路是由干簧磁性开关H,电阻R4、R5,电容C4、C5和报警块NE555组成,其工作过程是当水槽中水位不足时,水槽内磁性浮子会下落接近水槽底部的磁性开关H,干簧管H闭合,继电器J1得电,J1的常闭触点JI-1断开,继电器J2的线圈失电,J2的触点断开,振荡电路断电停止工作,而此时J1常开触点,J1-2闭合,报警电路得电工作,发出报警声;当水槽中的水位正常时,磁浮上浮,使干簧开关H断开,继电器J1失电,继电器J2得电,J2的触点闭合,使超声振荡电路得电。(3)超声振荡电路是由并联的一对大功率三极管(BG2、BG3),错钦酸铅晶片G,振荡线圈L,电容C7、C8,电阻BE2、BE3等组成的一个电容三点式振荡器电路,其中晶片G安装在水槽底部中央,晶片囚逆压电效应原理,产生频率为1.7 MHz的超声波,迅速将水雾化。

2 日常保养方法
2.1 水槽中应加入较好的净水,尤其是日用水质不好的地区,应防止晶片表面结垢。
2.2 注入水槽中的水温不底于15℃,否则会影响雾化率。
2.3 晶片为易耗品,进口晶片一般使用寿命为一年(国产半年)左右,如发现工作时水槽内水柱明显减少时,应及时更换晶片。
2.4 雾量调节应由小到大,定时器要顺时针方向扭动。
2.5 面罩、波纹管、雾化杯等用化学法消毒(勿用酒精或高温消毒)。
2.6 每次使用完毕,将水槽中水完全放掉,擦干雾化器,晶片用软布擦干,发现晶片上有水垢,用晶片专用清洗液浸泡3~5 min,然后擦干,以延长寿命。
3 402型超声雾化器的常见故障及其维修方法
3.1 风机M不动:查看保险F,定时器S和电源线及电机本身是否完好。
3.2 风机M转,但不出雾:先检查水位是否正常,在实际检修时,先测量C1上是否是50V直流电压,没有则检查直流电源部分,更换桥堆QL。然后应检查整机有无断线、脱焊等现象,但此现象大多数情况都是振荡器中的核心元件晶片G出现故障引起的,更换新晶片,若仍无雾,则应检查振荡电路的两个大功率三极管BG2和BG3,更换时应选用放大倍数较大的对管。
3.3 雾量小:①测量UO电压,若UO<45 V,则要检查滤波电容C1和整流电桥,有时发现桥堆较烫,换桥堆后雾量能明显增加。②试调节面板上W1和线路板上的W2改变振荡强弱,和电容C7改变振荡幅度,看雾量是否增大。③看超声晶片是否老化或有水垢,需进行更换和清洁。④通电振荡一会儿用手触摸大功率管BG2和BG3的外壳,若一个烫,一个冷时有可能是一个功率管开路或性能变差,需更换参数一致的管子且避免选用放大倍数小的管子,否则工作电流增大,负载增加,容易被击穿;⑤也可能是均流电阻RE2和RE3阻值发生变化,需选功率大的匹配电阻更换。⑥若检查整机线路,电源电路、振荡元件和控制线路都工作正常但雾量还是小,则检查C8,其在线路通交隔直,使振荡正常进行,但由于晶片G两端的高频电压(超声波电压)很高,使纸介质电容C8变质,但不属于击穿,这样也会使雾量小,这时需更换。⑦可能是雾化后的雾化药物污染了电路板,在电路板上产生药物结晶,日复一日,形成寄生电容,影响了电路的正常工作。这种药物结晶,在常态下并不能用万用表测量出来,但通电后,在电压的作用下,会形成一个个小电容,从而影响电路的正常工作,造成上述的故障,这时可尝试用无水酒精彻底清洗整块电路板,再用灯泡烘烤干。
3.4 熔断丝F换上又断:这说明电路有短路现象,应逐级检查重点可检查。两只大功率管B G2和BG3是否击穿而形成短路,另外有可能是雾化器进水或电源桥路QL短路。
3.5 报警器不报警,其他工作正常:检查是否水槽下簧管脱落、破裂或不能吸合,然后查三极管BG1,Jl继电器,干弹簧和报警块NE355是否完好。
  对于维修而言,不能生搬硬套,只有熟练掌握仪器的工作原理,结合自己积累的实际经验针对实际故障,仔细分析,灵活运用,找到故障的本质才能完好的解决问题。

评分

1

查看全部评分

柳柳宝宝 显示全部楼层 发表于 2010-4-5 20:37:29
如果能配上图纸就更好了
050wan 显示全部楼层 发表于 2010-4-10 22:14:03
非常感谢,好好学习
jsxhlxp 显示全部楼层 发表于 2011-5-22 09:47:46
可惜没有看到图
mzz12 显示全部楼层 发表于 2011-5-27 10:15:26
200831810151598[1].jpg 9e18bab5ab7bedea40fc024fe1fdb6c4[1].jpg 本图是彩云牌超声波雾化器和4021型超声雾化器的图纸
曾经的傻逼! 显示全部楼层 发表于 2011-5-27 23:02:30
顶,虽然以前也了解过了!!!!资料不嫌多
誉源 显示全部楼层 发表于 2011-6-26 10:39:15
真的不错辛苦了,谢谢。
woshisui4321 显示全部楼层 发表于 2011-7-22 16:12:53
写得很不错,学习了
西部数码 显示全部楼层 发表于 2011-8-9 14:38:20
超声雾化器是利用正反馈原理,使放大电路处于自激振荡状态,与晶片和电容组成一个电容三点式振荡电路,晶片因逆压电效应原理,把高频率的电振荡转换为机械振动,即产生超声波。
西部数码 显示全部楼层 发表于 2011-8-9 14:39:43
,继电器J2的线圈失电,J2的触点断开,振荡电路断电停止工作
您需要登录后才可以回帖 登录 | 注册

本版积分规则

医学工程在线 医学工程在线(bmeol.com)创建于2009年2月,是医院设备科、医学工程科及其他医学工程专业人员的交流平台,提供医学工程领域的资讯信息、技术交流、配件供求、人才招聘等综合服务。
  • 官方手机版

  • 微信公众号

  • 商务合作