返回顶部
论坛积分体系说明|用户须知
本论坛版主工作制度(讨论稿)
第三方维修公司汇总,欢迎补充
技术精湛的工程师加入|新人必读帖
2012年版主招募中,欢迎加入
等待验证会员请讲|医工币充值说明
论坛广告位列表及报价
我来说说“医学工程在线”的定位
论坛获取金币的方法总结
大文件上传方法图解说明
医学工程在线论坛评分细则
空位待租,可链接到指定网址

[转发]日本光电MEK-6318K 维修保养小窍门-郑振寰

0
回复
3674
查看
[复制链接]
姚邵琪 显示全部楼层 发表于 2009-8-18 11:41:37 |阅读模式
贺 强 ,姬宇虹 ,王建华
(1.榆林市二院设备科,陕西榆林719000;2.延安大学附院设备科,陕西延安716000)
[中图分类号]TH773 [文献标识码]B [文章编号]1002—2376(2006}10—0046—02
[摘要]日本光电MEK一6318K是一种应用较广泛的仪器,本文是对仪器使用中一些常见故障处理的总结,以供大家借鉴。
[关键词]日本光电MEK一6318;故障;维修
日本光电MEK-6318K是一种新型全自动四分类血细胞分析仪。它可以同时报告19个参数,并报告红细胞、白细胞、血小板体积分布直方图。测试速度为60个/小时。该仪器具有体积小巧,结构紧凑,有良好的精密度和重复性,操作简单维修保养方便等优点。下面是我们在使用和维修保养中的一些经验和技巧,供参考。
故障一:开机时机器发出巨响,运行几次后就正常,且不影响计数,吸样针上去后下不来,针在WBC池子上不动,屏幕上报“定量部错误”,但定量部没有问题。
分析:故障原因一般在两个地方,一是采样针马达及其传动机构出现阻碍,二是蠕动泵管马达出现阻碍,以及那组注射器马达及其传动机构不正常。解决办法就是按照顺序,仔细拆卸全部机构,检查是否有磨损,皮带是否正常,是否缺油等,根据具体情况加以维护,机器应会恢复正常。
故障二:白细胞分类不显示,或者打出F1,F2,F3,F4,F5。
分析:因为人体的个体差异,当直方图分布不正常时,数据判定不可信,并在右边显示F1、F2 、F3、F4或F5标记,当直方图数据不能判定时,屏幕不显示数据。当出现这些提示或屏幕不显示数据时,应用血图片方法检查。F1出现时为过多的RBC的碎片,具体原因为溶血性差,PLT聚集。 出现时为淋巴细胞分界不清,具体原因就是标本放置时间过长,血
样保存不理想,或使用了非Isotonac.3和Hemoiynac.3试剂(即日本光电公司推荐试剂)。F3出现时为不能区分淋巴细胞,粒细胞,单核细胞。F4是淋巴细胞,单核细胞,粒细胞分区不清,具体原因是使用了非Isotonac.3和Hemoiynac.3试剂,及特殊性病例。F5是嗜酸性粒细胞不能提示,可能原因细胞在二次计数时,发出警报。
故障三:仪器无打印动作。
分析:该机打印单元包括打印机、打印机接口电路板、打印机键电路板。接口板通过AMP控制板的信号控制打印机;打印机键电路板将打印、进纸、自动打印等信号送给AMP控制板。
检修方法:(1)首先检查打印设置,设置无误。(2)打印机自检:按进纸同时按电源开关开机,打印机测试打印正常,说明打印机本身正常。(3)打开前盖,发现打印机进水,拆下打印机,擦干,拔下插针,发现信号线接插口处进水锈蚀严重,插针针头有绿色锈蚀,且有一针脚已蚀断,用酒精清洁接头,用外接线将蚀断的针焊好,重新装机后开机,打印恢复正常。为了防止再度进水,将打印机附近用塑胶严密封好。分析进水原因可能是WBC测量池过滤网堵塞,排液不畅溢出,所以应及时清洗过滤网;而仪器水电分离不好,打印机刚好位于WBC测量池的前面,测量池又不封闭,液体很容易溅出,仪器设计水电分离不够理想是重要的原因。
故障四:HGB、PLT测量质控不合格。
分析:该机有WBC/HGB和RBC/PLT两个测量池。因该HGB测量与WBC测量在一个测量池内,测量池很容易脏,影响HGB数值准确性。
故障检修:(1)首先按测量键,发现HGB、PLT本底超标,按CLEAN键,进行清洗操作,用试剂彻底清洗稀释剂容器,不能消除背景噪声。(2)拧下WBC测量室下管路,清洗过滤网,必要时更换新的过滤网。(3)拆下WBC测量池并用水清洗,一般可使HGB本底恢复正常。(4)PLT最易受背景噪声的影响(稀释剂中的灰尘粒子),若PLT参数的数据超过10×103/t~L,需降低背景噪声。产生PLT背景噪声原因有:稀释剂脏;稀释剂容器脏;仪器流动路径脏;小孔或测量单元故障;电噪声影响计数或计算电路:AC线、外周设备如微波治疗机、马达等。分析该机可能是小孔或测量单元故障。因RBC和PLT共用一个测量池,应清洗RBC测量池,用清洗剂浸泡小孔,注意不要浸泡密封圈,以免密封圈损坏。
(5)重新安装,测量本底,HGB和PLT均在正常范围内,故障解除。
故障五:HGB测量值后出现“?”报警。
分析:引起原因可能有(1)WBC检测池脏引起。
处理方法:通过仪器清洗程序,清洗WBC的检测池几次或将其拆下清洗或更换WBC的检测池。
(2)HGB的传感器电压超出正常范围。处理方法:调节HGBAMP电路板电压至正常值,正常范围参考值见仪器操作界面的维修选单。(3)HGB的传感器坏。处理方法:更换HGBAMP电路板或HGB的传感器。(4)WBC检测池中的废液不能完全排空。处理方法:检修更换计数单元的7号二通电磁阀。
故障六:MCHC测量值后面出现“!”报警。分析:可能引起原因有(1)HGB和HCT的校正出现错误;使用质控血校正其值至正常。(2)计数单元中1号二通电磁阀出现故障。处理方法:检修更换1号二通电磁阀或更换计数单元。(3)被检测的血液
标本异常。处理方法:重新采集一份新鲜血样,并注意规范采血。(4)稀释单元故障。处理方法是:检查、维修以及更换稀释液单元。
故障七:报警A:029 WBC PRIME ERROR,A:049RBC PRIME ERROR, A: 060UPPER MANO ERR,A:061 L0WER MANO ERR。
分析原因:(1)定量部中稀释液不足或连接管有脱落。(2)定量部不清洁。解决方法:(a)检查是否有试剂或连接管是否脱落。(b)按CLEAN键反复冲洗。(C)如问题仍然存在,请检查泵管是否脱落,破裂。(d)最后可将清洗液吸管插入l5%次氯酸钠中,连续按CLEAN键,反复冲洗后再将吸液管插回清洗液内,反复清洗以彻底排除液路中残留的次氯酸钠。
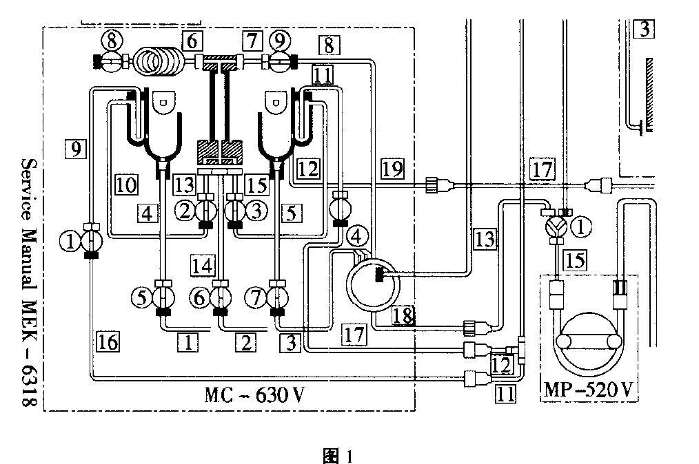
故障八:这个机器的7个电磁阀(如图1)经常由于杂物等原因造成关闭不严,从而导致堵孔、气泡、leve,排液不完全等故障,因此,要经常打开清理。其中各阀作用为:1号阀,RBC灌注清洗;2号阀,RBC定量计数;3号阀,WBC定量计数;4号阀,WBC灌注清洗;5号阀,RBC池排空;6号阀,定量管排空;7号阀,WBC池排空;8号阀,空气(在仪器内部);9号阀,定量管吸引(在仪器内部)。
这些连接管道也要检查是否有泄漏,可以堵住一头,另一头注水来检查。
13本光电MEK一6318是精密检测仪器,为更好地使用和维护仪器提高其检测结果的准确度,使结果对临床诊断疾病更有价值,我们应注意一些操作事项: (1)仪器中的各种参数和设置请不要随意去更改,否则,不但可能得不到正确的结果,反得到相反的结果。(2)请各位操作人员要特别注意,在仪器进行运行测试(屏幕显示COUNTING)或仪器进行清洗和冲洗(屏幕显示CIEANING或PRIMING)或屏幕显示Please wait、一直到吸样针头完全伸出和测试结果在屏幕上显示并打印出来这段时间内,请千万不要再按任何按键,否则,会产生死机不再执行测试无法发报告。(3)要求在“READY”或“显示上一次测试结果”两种状态下,才能进行样本测试。若在其他显示状态下,请连续按“OK”键返回到这两个状态下,再进行下一次测试。不然就直接进行样本测试属不正规操作,仪器极易出现故障。(4)测试一定要注意,样本是未梢血时,一定要在指示灯亮的状态下,才能测试样本,而抗凝静脉血时,指示灯不亮就直接测样本。如果偶然不注意把抗凝静脉血当作未梢血测试,这会造成仪器严重的堵塞,处理方法是按清洗键进行清洗仪器,直至做空白测试符合要求为止。
200612813413868979.jpg
您需要登录后才可以回帖 登录 | 注册

本版积分规则

医学工程在线 医学工程在线(bmeol.com)创建于2009年2月,是医院设备科、医学工程科及其他医学工程专业人员的交流平台,提供医学工程领域的资讯信息、技术交流、配件供求、人才招聘等综合服务。
  • 官方手机版

  • 微信公众号

  • 商务合作